MENU

スレッドNo.232

クロス中和に使用するコンデンサの耐圧について

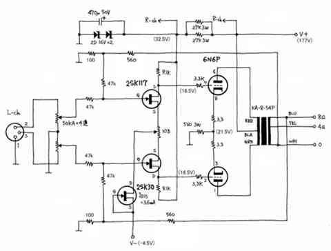
こちらの掲示板には大変お世話になっております。下図の平衡型6N6P全段差動プッシュプル・ミニワッターを使用していますが、高域の周波数特性を伸ばしたく、クロス中和を考えています。下図の上の2SK117のGと下の2SK117のDとを(下の2SK117のGと上の2SK117のDも)2~3pFのコンデンサで接続するようですが、使用するコンデンサの耐圧は何Vあればよいのでしょうか?またコンデンサはディップド・マイカが好ましいのでしょうか?よろしくお願いいたします。

引用して返信編集・削除(未編集)

セラミックコンデンサについて自分でも調べてみました。ある用途に使えるかどうかは、「単板型」と「積層型」という構造ではなく、使用される誘電体材料によるようですね。積層セラッミックだからといって使えないというわけではないようです。
クロス中和に使えそうな数pF~数十pFの積層セラッミックコンデンサはC0G仕様のもののようですが、これは下表の低誘電率系Class1に属しています。C0Gは温度特性ですが、MIL規格の NP0、JIS規格のCGに相当するEIAの仕様です。C0Gのものは温度特性が優れていますが、電圧特性も優れているようです。
C0Gのセラミックコンデンサは、ご紹介いただいた村田の他にTDKのFGシリーズもあります。

部品箱を探してみましたら、2pF NPO仕様のセラミックコンデンサが見つかりましたので、平衡型6N6P全段差動アンプ取り付けました。高域の-3dBポイントは60kHzから130kHzに伸びました。聴感でもバイオリンの響きが良くなったように思われ、大満足です。皆様ありがとうございました。

引用して返信編集・削除(未編集)

>また入力インピーダンスの低下を許すなら、47Kの負帰還抵抗を小さくしても周特は少し伸びるはずです。

私にとって、入力インピーダンスを下げる、また入力ポイントにNFBをもどす、
電流増幅ならいざ知らず、電圧増幅にとっては身を切られる(考えられない)思いです。

引用して返信編集・削除(編集済: 2023年01月22日 23:39)

秋月で「電圧係数0」の小容量セラミックコン扱っていたんですね、、、
確認不足でした、失礼しました。

引用して返信編集・削除(未編集)

> お示しの秋月のリンクのコンデンサは一応特性的には使えるコンデンサです。

VTさんご意見ありがとうございます。安心しました。
御示しの資料によると村田の<C0G>タイプが使えますね。
選択肢の可能性が一つ増えた事は良かったと思います。

クロス中和に使える可能性があるものは、秋月の村田製作所製2,3,5,10pFがこの<C0G>タイプです。
その他<C0G>タイプでないものがありますので、注意が必要ですが、個々には村田の次のサイトで調べられます。
https://ds.murata.co.jp/simsurfing/lead.html?lcid=ja&md5=509c33bbae81e98573edba7ff1573a81

引用して返信編集・削除(編集済: 2023年01月18日 09:06)

うちださん、おはようございます。

既にKさんがお書きですが、単に「積層セラミックコンデンサは使えるか」と尋ねられると、必ずしも使えるとは言えないというのが答えです。

ただ、貴殿がお示しの秋月のリンクのコンデンサは一応特性的には使えるコンデンサです。
その背景は、ムラタ製作所の下記リンク先の技術コラムをお読みください。
https://article.murata.com/ja-jp/article/voltage-characteristics-of-electrostatic-capacitance

ぺるけさんもキチンと使えるタイプかを確認して使用していたようです。

引用して返信編集・削除(未編集)

皆さん教えてください。積層セラミックは使えないでしょうか?
ペルケさんがFET式平衡型差動プリアンプの位相補正に5pF程度の積セラを使っているので、可能性があるのではないでしょうか。
積セラなら秋月でも種類が豊富で安価です。村田製作所のものは、誤差も±0.25pFで安心できそうです。
それでもこの誤差結構大きいですが、、、
https://akizukidenshi.com/catalog/g/gP-08044/

引用して返信編集・削除(編集済: 2023年01月17日 23:51)

うちだ様、K様、VT様、早速のご回答ありがとうございます。
耐圧は50V以上あれば良いとのこと、これで選択肢が増えました。スチコンやCHタイプのセラミックコンデンサも探してみたいと思います。電源電圧が高いアンプであれば迷わずディップマイカを購入したと思います。
クロス中和につきましては音質に独特の癖がつく場合があるというコメントがあることは承知していました。まずは控えめに2.2pFのコンデンサを試してみたいと思います。カスコード接続は製作技術的に難易度が高そうなのと、ほぼ作り直しになりますのですぐにというわけにはいきません。
被覆電線を縒り合わせることによりコンデンサを作るというのは面白いとは思いますが、低容量の測定ができません。

引用して返信編集・削除(未編集)

モロさん、こんばんは。
数pF程度であれば非常に古い技術で、エナメル線やジュフロン線のような被覆電線を縒り合わせることによりコンデンサを作るいうものがあり、縒り合わせている長さを変えるだけで容量の調整ができます。
クロス中和の効果を「試してみる」ということであれば、こういう方法もあるかもしれません。

引用して返信編集・削除(未編集)

電源電圧が33V位なので、耐圧は50V以上あれば良いです。
2.2pFのコンデンサは、セラミックかディップマイカしか手に入らない様です。
セラミックは「印加した電圧によって容量が変動しないCHタイプまたはNPOタイプ」が良いのですが、ネット上で手に入りそうなリード線タイプの物は、特性が良く分からない物しか無いので止めた方が良いです。
ディップマイカは特性・耐圧(500V)とも問題なく、秋葉のカイジンムセンのHPに記載されているので、若干高価ですが入手できるのではないかと思われます。

うちだ氏が書かれてますが、クロス中和はFET差動バランス型ヘッドホンアンプで「取り外しとなりました・・・・」との記事がありますね。平衡型6N6P全段差動プッシュプル・ミニワッターでは特に言及ありませんので、判断はモロさん次第かと。
改造は自作オーディオの醍醐味ですからねぇ。

引用して返信編集・削除(編集済: 2023年01月16日 22:22)

もし手に入るならスチコン(ポリスチレン)の耐圧50~100Vを使えばよいと思います。スチコンが無ければディップマイカでも大丈夫です。ただどちらも製造が中止されていたり、入手が難しいので、2~3pFの小さな物を扱う店を探すのは難しいと思います。

これはあくまで余計な事で、すでにご存じだとは思いますが、ペルケさんは、同回路のクロス中和を止めて、代わりにカスコード接続を選んでいます。他の回路でもクロス中和を結局は採用していないものがあったはずです。
また入力インピーダンスの低下を許すなら、47Kの負帰還抵抗を小さくしても周特は少し伸びるはずです。

引用して返信編集・削除(編集済: 2023年01月16日 22:03)

このスレッドに返信

このスレッドへの返信は締め切られています。

ロケットBBS

Page Top